本文由 365源码网 – 18522379162 发布,转载请注明出处,如有问题请联系我们!【秒发】小牛电动车线路图、手册、小牛N1S线路说明,电子版资

¥1.0 积分
  • 栏目分类:企业公司
  • 系统品牌:新闻博客
  • 下载次数:0
  • 最后更新:2026-03-25 14:34:50
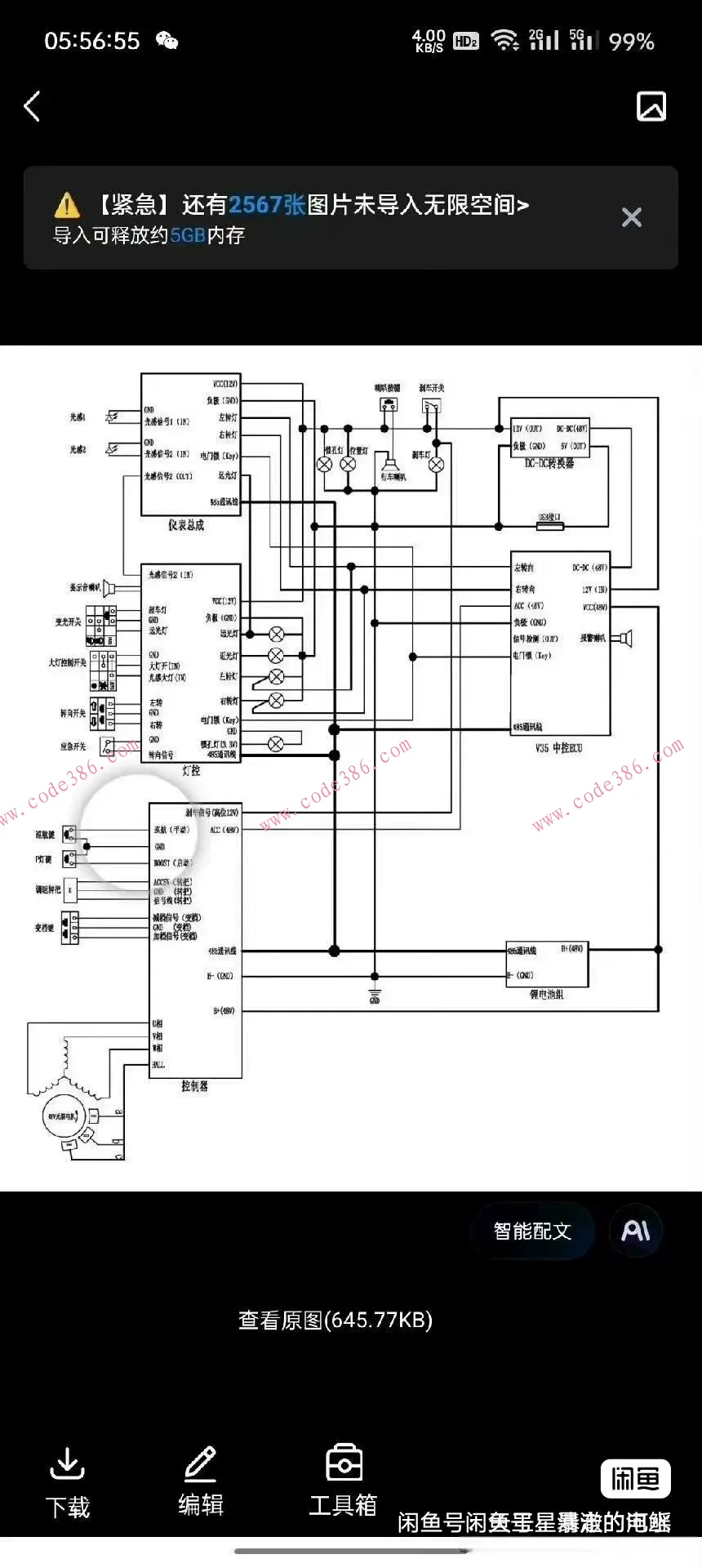
  • 【秒发】小牛电动车线路图、手册、小牛N1S线路说明,电子版资料


    喜欢可以直接拍下,无技术支持。

    如实描述,发某度链接,无需等待。

    商品图片
    商品图片
    商品图片
    商品图片
    商品图片
    标签

    评论(0条)

    请登录后评论
    18522379162

    18522379162

    0

    0

    ( 此人很懒并没有留下什么~~ )

    标签云

    dd
    img

    【秒发】小牛电动车线路图、手册、小牛N1S线路说明,电子版资

    下载积分 VIP会员
    1.0 免费
    请您 登录后 下载 !
    说明

    您下载所消耗的积分或金额将转交上传作者。可通过签到获取积分,或是充值!